Категории каталога
Каталог / Строительство и ремонт / Технологии ремонта / Отопление, газоснабжение, кондиционирование, вентиляция / Отопление, вентиляция и кондиционирование офисных помещений бизнес-центров.

Отопление, вентиляция и кондиционирование офисных помещений бизнес-центров.

Организация систем отопления, вентиляции и кондиционирования офисных помещений бизнес-центров.

В России все больше появляется так называемых бизнес-центров - многоэтажныхзданий с внутренней "нарезкой" помещений под офисы.

Естественно, что вопрос о том делать или не делать климатизацию таких современных офисных центров уже не стоит. Нужно только решить - какую делать климатизацию.

На страницах журнала "Мир Климата" было много статей со всевозможными вариантами создания климата в офисах. Действительно, существует множество технических решений данной задачи. Каждый раз необходимо исходить из конкретных условий, чтобы предложить оптимальное решение как по технике, так и по стоимости оборудования и работ. При этом, как правило, Заказчик всегда желает получить самый лучший климат при минимальных затратах.

В этой статье описывается новый подход к климатизации офисных зданий, являющийся, на наш взгляд, наиболее эффективным.

В качестве рассматриваемого примера выбрано многоэтажное офисное здание как наиболее сложное из-за большого количества внутренних помещений, в которых могут быть различные условия по климату. То есть, решить в таком здании вопрос климатизации канальной вентиляцией и сплитами здесь не представляется возможным.

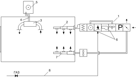
В настоящее время классический подход подразумевает наличие двух систем в здании: системы водяного отопления и системы вентиляции и кондиционирования. Если разложить эти системы на составляющие, то мы имеем следующую картину (рис. 1):

Рис. 1

1 - система отопления, состоящая или из собственной котельной, как правило, работающей на газу, или из теплового пункта , куда подводится горячая вода от центральной тепломагистрали и где происходит разводка теплоносителя по трубам здания, регулировка и прочее;

2 - система трубопроводов для транспортировки горячей воды по этажам и непосредственно по помещениям;

2а - система трубопроводов для доставки горячей воды к теплообменникам приточных установок;

3 - конечные нагревательные элементы: радиаторы, батареи отопления;

4 - приточные установки. Задача этих установок поставлять свежий воздух в помещения. Причем, в зимнее время воздух в установках должен нагреваться, а в летнее охлаждаться до температуры, примерно равной температуре воздуха в помещении. Кроме этого, воздух в приточных установках (или центральных кондиционерах) очищается в фильтрах различного класса и, при необходимости, увлажняется;

5 - система воздуховодов для транспортировки воздуха со всеми клапанами, заслонками и вентиляционными решетками непосредственно в помещениях;

6 - вентиляторнные доводчики температуры воздуха в помещениях. Ведь даже если в систему приточной вентиляции встраивается кондиционирование и в помещения сразу поступает охлажденный воздух, то из-за разности расположения, количества людей и тепловыделяющего оборудования и из-за различных требований людей, наконец, в различных помещениях будет различная температура. В качестве доводчиков могут использоваться водяные фанкойлы, фреоновые сплит - мульти-сплит - системы, VRV-системы и прочее;

7 - система водяных (или фреоновых) трубопроводов для транспортировки хладоносителя: воды/фреона от холодильной машины (чиллера), (8) компрессорно-конденсаторного блока;

8а - хладоноситель от отдельного чиллера (или часть нагрузки от общего чиллера) поступает на теплообменник приточной установки для охлаждения воздуха в летнее время;

9 - система трубопроводов для транспортировки хладоносителя от чиллера к теплообменнику приточной установки;

10 - вытяжная система вентиляции, состоящая из вытяжных вентиляторов, системы воздуховодов, клапанов и так далее;

11 - система автоматики;

12 - газопровод к котельной, если она есть.

Вот что из себя, в целом, представляет классическая схема климатизации офисного здания.

Теперь представим эту систему в более рациональном виде.

В основе нового подхода лежит воздушное отопление. Конечно, воздушное отопление известно довольно давно, но его применение было ограничено необходимостью использовать горячую воду для нагрева воздуха в приточных установках. При несовершенстве автоматики существует большая вероятность "разморозки" калорифера и потеря работоспособности всего здания на длительное время. Поэтому такие системы воздушного отопления, несмотря на ряд преимуществ, используются крайне редко.

Однако, инженерная мысль предложила использовать в качестве теплообменника непосредственно горелку газа, а в качестве теплоносителя - горящий газ. Такой теплообменник представляет собой изогнутую трубу из специального сплава, в которую подводится газ, оснащенную запальным устройством. Воздух, омывая внешнюю поверхность стенки теплообменника, нагревается, а дальше все по классике: воздуховоды, вентилятор и так далее. Такой теплообменник является горелкой закрытого типа, то есть продукты сгорания не смешиваются с воздухом и удаляются через отдельную дымовую трубу.

При таком подходе исчезает промежуточный теплоноситель - вода, и появляется ряд преимуществ:

  • отсутствует сама возможность "разморозки" системы;
  • повышается эффективность и, естественно, снижаются эксплуатационные расходы на теплоноситель (в данном случае расходы на газ ниже, чем расходы на горячую воду);
  • исчезают необходимые опрессовки трубопроводов и радиаторов, балансировка гидравлической системы, водоподготовка и прочее;
  • система отопления становится совсем неинерционной - есть возможность изменения температуры воздуха в помещении в течение получаса, так как температура воздуха в помещении напрямую зависит от количества теплоты (количества сгоревшего газа) в теплообменнике. Регулировка поступающего и сгорающего газа очень проста.

Это дает возможность реальной экономии: в дневное время можно поддерживать в офисных помещениях 20-22°С, а в ночное время и воскресные дни - 10-16°С. Давайте прикинем. В году 365 дней или 8760 часов. Из них около 110 дней (2640 часов) - праздники или выходные, а в оставшихся 255 днях около 2550 часов (по 10 в день) - это ночное время. Таким образом, из 8760 часов в год около 5200 часов - время, когда в офисах практически никого нет, а это больше 50 % всего времени. Вот Вам огромнейший потенциал экономии.

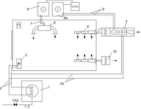
Используя систему воздушного отопления, можно представить следующую схему отопления, вентиляции и кондиционирования (рис. 2):

Рис. 2

1 - приточные установки, единственным отличием которых от предыдущих является наличие газовой горелки-теплообменника. Все остальное такое же, как и в обычной приточной установке: вентилятор, фильтр, заслонки наружного воздуха, теплообменник для охлаждения воздуха в летнее время и так далее;

2 - система приточных воздуховодов, по которым поступает воздух для отопления, вентиляции и, частично, для кондиционирования (снятия теплоизбытков приточного воздуха);

3 - вентиляционные доводчики, как и в классической схеме;

4 - система трубопроводов для хладоносителя;

5 - холодильная машина (чиллер);

6 - в принципе, для охлаждения воздуха в приточной установке можно пойти по классическому пути: чиллер для охлаждения воды, теплообменник, система трубопроводов (см. рис. 1). Однако, сейчас некоторые фирмы стали объединять в одном агрегате теплообменник и чиллер воздушного охлаждения. Появляется экономия на трубопроводах и работах;

7 - система вытяжных воздуховодов остается прежней. Хотя ее желательно соединить с приточной установкой и с помощью регенератора опять получать экономию. Кроме этого, экономия получается за счет того, что в ночное время и воскресные дни воздух вентиляции можно вообще пускать на рециркуляцию и, тем самым, не тратить значительные теплозатраты на нагрев приточного свежего воздуха;

8 - газопровод, который подводится непосредственно к приточной установке.

Даже из простого визуального сравнения схем видно, что количество систем уменьшается, а, следовательно, уменьшаются и затраты на материалы, на работы по монтажу и эксплуатации.

Существенным отличием нового подхода является то, что к приточной установке надо подводить газ. Там, где предполагается ставить собственную котельную, вопрос с газом уже решен. Там где надо подводить либо трубу с горячей водой от тепломагистрали, либо газ - решение также легко принять. Стоимость подвода газа намного дешевле подводки водяного трубопровода. А вот там, где горячая вода уже есть, решится на кардинальный переход достаточно сложно, несмотря на все экономические преимущества.

Естественно, возникает вопрос, а может ли воздушное отопление выполнять те же функции, что и водяное отопление, и не приведет ли переход на воздушное отопление к существенному увеличению размеров воздуховодов.

Возьмем для оценки конкретный 7-ми этажный офисный центр суммарной площадью в 19000 м2. Расчет тепловых и холодильных нагрузок показывает, что расход тепла на отопление составляет 360 кВт, а расход тепла на вентиляцию (на нагрев приточного воздуха в зимнее время) составляет 1420 кВт. То есть расход тепла на отопление составляет всего 20 % от суммарных затрат тепла, что ведет к незначительному увеличению мощности приточной установки и величины воздуховодов.

Рис. 3

Нельзя также забывать, что современные технологии изготовления окон практически полностью избавили помещения от теплопотерь, неплотностей и щелей в окнах (их просто нет), а также существенно улучшили тепло-физические характеристики самих стеклопакетов. Кроме этого, появились современные теплоизоляционные материалы, позволяющие существенно снизить теплопотери от самих стен и кровли. Схематично отопление, вентиляция и кондиционирование офисного здания с помощью крышных приточных установок представлено на рис. 3.

Рис. 4

Используя тот же принцип отопления за счет газовых теплогенераторов или теплообменников, можно отапливать, вентилировать и кондиционировать помещения различного назначения. Наиболее эффективно это решается в помещениях с большим внутренним объемом: торговые центры, спортивные сооружения, склады, производственные цеха и т.д. Примерная схема такого отопления представлена на рис. 4, 5.

Рис. 5

Если в помещении вентиляция не нужна, то можно применить простые газовые устройства, работающие на рециркуляцию воздуха и позволяющие отапливать быстро и эффективно (рис. 6). Автоматика позволяет включать-выключать горелки по термостату. Отапливается весь объем, так как в этих устройствах есть вентилятор и воздух перемешивается по помещению, в отличие от центрального водяного отопления, когда теплый воздух поднимается вверх и стоит там горячей прослойкой.

Рис. 6

Надеемся, что новый подход к отоплению, вентиляции и кондиционированию в скором времени будет широко применяться в России.

Кудинов А.В., менеджер группы компаний "Политерм"

Предоставлено журналом Мир климата

Дата публикации 20.12.03



Материал предоставлен: ВашДом.RU

Реклама:
Где заказать рерайтинг текстов узнай на сайте eTXT.ru